分析

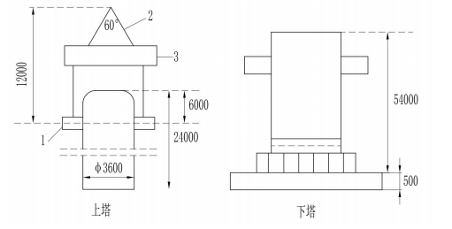
案例题 E 公司承包了一煤化厂工程。其中洗涤塔重 690t(上塔 220t,下塔 470t),属二级压力容器,分段吊装。
由 E 公司负责洗涤塔安装(吊装,就位),F 公司进行组焊。E 公司有 GC1 级压力管道安装许可资质,A 级起重机安装许可资质。F 公司为保证安装质量和安全,在下塔合缝处设置了作业平台,外部设置了保护围封和踢脚板。
洗涤塔吊装采用“单主机抬吊递送法”。主机为 1250t 履带式起重机,辅机为 260t。起重机部件到场后,进行了组装。验收后进行吊装。吊装凌空高度为 500mm。
施工准备阶段编制了各种施工方案,对基础混凝土强度,预埋地脚螺栓中心距等内容进行了检查验收。

问题:
1.E 公司是否具备安装资格?说明理由。
2.哪个方案需要组织专家论证?说明理由。
3.列举图中 1.2.3 的名称。计算起重机吊装最小起升高度。
4.基础检查验收还有哪些内容。

正确答案
1.具有安装资格。理由:任一级别安装资格的锅炉安装单位或压力管道安装单位均可进行压力容器安装。
2.洗涤塔吊装方案和 1250t 履带式起重机现场组装方案需要专家论证。
理由:洗涤塔上塔重量 220t,吊装采用两台起重机进行,且主机为 1250t 履带式起重机,现场组装,满足采用非常规起重设备、方法,且单件起吊重量在 100kN 及以上的起重吊装工程。重量 1000kN 及以上的大型结构整体顶升、平移、转体等施工。起重量 300kN(30t)及以上起重机械的安装工程等多个超过一定规模危险性较大的分部分项工程判别条件,组装方案应经专家论证。
3.(1)1-吊耳;2-钢丝绳(吊索);3-平衡梁;
(2)最小起升高度:12000+24000-6000+54000+500+500=85000(mm)
4.基础检查验收还有:①设备基础位置、标高、几何尺寸检查验收;②设备基础外观质量检查验收;③预埋地脚螺栓标高及露出基础长度检查验收;④设备基础常见质量通病。
查看解析

相关试题

单选
关于母线槽安装技术要求,说法正确的是()。
A 垂直安装时不应设置弹簧支架 B 每节母线槽的支架不应少于 1 个 C 圆钢吊架直径不得小于 6mm D 穿越楼板的孔洞不用进行防火封堵
查看
单选
下列仓库中,能使用消火栓灭火系统的是( )
A 储存碳化钙的仓库 B 储存锌粉的仓库 C 储存低亚硫酸钠的仓库 D 储存纤维的仓库
查看
单选
下列设备中,其安装基础不需设置沉降观测点的是( )。
A 汽轮发电机 B 大型锻压机 C 透平压缩机 D 80m^3储油罐
查看
单选
关于管道安装后需要静电接地的说法正确的是( )。
A 每对法兰必须设置导线跨接 B 静电线应采用螺栓连接 C 跨接引线与不锈钢管道直连 D 静电接地安装后应进行测试
查看
单选
关于燃气管道泄漏性试验的要求,正确的是( )。
A 应在压力试验前进行 B 试验介质宜为自来水 C 可与试运行一起进行 D 应一次达到试验压力
查看
单选
涂料进场验收时,供料方提供的产品质量证明文件不包括( )。
A 材料检测报告 B 产品检测方法 C 涂装工艺要求 D 技术鉴定文件
查看
单选
下列关于耐火喷涂料施工技术要求的说法,错误的是( )。
A 喷涂方向与受喷面成 60°~75°夹角 B 喷涂应分段连续进行 C 喷涂料应采用半干法喷涂 D 施工中断时,宜将接槎处做成直槎
查看
单选
下列情况中,不需要修改或补充施工组织设计的是( )。
A 工程设计有重大变更 B 各项管理目标有重大变化 C 施工班组有重大调整 D 主要施工方法有重大调整
查看
单选
下列施工质量控制行为中,属于事中控制的是( )。
A 施工资格审查 B 施工方案审批 C 检验方法审查 D 施工变更审查
查看
单选
机电工程的专项验收不包括( )。
A 环境保护验收 B 人防设施验收 C 景观照明验收 D 防雷设施验收
查看
刷题小程序
机电工程管理与实务题库小程序