分析

案例题 某中型水库除险加固工程主要建设内容有:砌石护坡拆除、砌石护坡重建、土方填筑(坝体加高培厚)、深层搅拌桩渗墙、坝顶沥青道路、混凝土防浪墙和管理房等。计划工期9 个月(每月按30 天计)。合同约定:①合同中关键工作的结算工程量超过原招标工程量15%的部分所造成的延期由发包人承担责任;②工期提前的奖励标准为10000 元/天,逾期完工违约金为10000 元/天。
施工中发生如下事件:
事件1:为满足工期要求,采取分段流水作业,其逻辑关系如下表


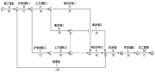
项目部技术人员编制的初始网络计划如下:

项目部在审核初始网络计划时,发现逻辑关系有错并将其改正。
事件2:项目部在开工后第85 天末组织进度检查,F、H、E、J 工作累计完成工程量分别为400m3
600m3、20000m3、125m3(假定工作均衡施工)。
事件3:由于设计变更,K 工作的实际完成时间为33 天,K 工作的结算工程量为292m3除发生上述事件外,施工中其他工作均按计划进行。
【问题】
1.指出事件1 中初始网络计划逻辑关系的错误之处。
2.依据正确的网络计划,确定计划工期(含施工准备)和关键线路。
3.根据事件2 的结果,说明进度检查时F、H、E、J 工作的逻辑状况(按“……工作已完成……天工程
量”的方式陈述)。指出哪些工作的延误对工期有影响及影响天数。
4.事件3 中,施工单位是否有权提出延长工期的要求?并说明理由。
5.综合上述事件,该工程实际工期是多少天?承包人可因工期提前得到奖励或逾期完工支付违约金为多少?

正确答案
1.错误之处:
(1)E 改正的紧前工作应为C、D 工作,而初始网络计划中,E 工作的紧前工作只有C 工作
(2)在节点④、⑤之间缺少一项虚工作。
2.计划工期270 天
关键线路:A-B-D-H-I-K-L-M
3.F 工作已完成4 天工程量,H 工作已完成8 天工程量,E 工作已完成10 天工程量,I 工作已完成25天工程量,H、J 工作拖延对工期有影响,H 工作的延误对工作影响3 天,J 工作的延误对工期影响5 天。
4.有权,依据合同承包人对K 工作结算工程量超过276m3(240*115%)部分所造成的工程延误可以提出延期要求,可提出2 天的延期要求。
5.该工程的实际工期为278 天(270+5+3)
因逾期完工支付违约金为60000 元[10000*(278-270-2)])
查看解析

相关试题

刷题小程序
水利水电工程管理与实务题库小程序
热门试卷